Аналоговые видеомагнитофоны
Для записи телевизионных изображений широко применяются аналоговые кассетные видеомагнитофоны. Хотя в основе магнитной записи звука и изображения много общего, аппаратура и применяемые для записи сигналов методы существенно отличаются друг от друга. Это связано с тем, что оптический сигнал является более информационно насыщенным. В то время как диапазон частот звуковых колебаний составляет 16- 20 000 Гц, диапазон частот полного телевизионного сигнала (канал звука и изображения) составляет 16 Гц- 6 Мгц, т.е. почти в 300 раз шире.
Широкое распространение и эксплуатационные удобства современных видеомагнитофонов базируются на двух основных их особенностях: применении наклонно-строчного способа записи и использовании кассет, которые вместе с заключенной внутри них магнитной лентой помещаются в аппарат при записи или воспроизведении изображения.
Блок-схема кассетного видеомагнитофона представлена на рис. 5.34. Магнитофон состоит из лентопротяжного механизма и электроники. Лентопротяжный механизм предназначен для обеспечения равномерного перемещения магнитной ленты мимо магнитных головок.
![]() |
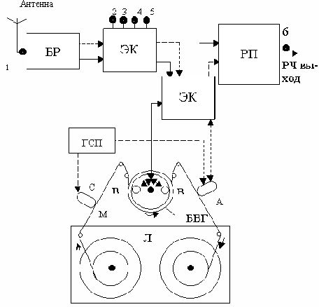
Рис. 5.34. Блок- схема аналогового видеомагнитофона: 1- гнездо RF In (антенный вход), 2- гнездо Video In (видеовход), 3- гнездо Video Out (видеовыход), 4- гнездо Audio In (аудиовход), 5-гнездо Audio Out (аудиовыход), 6- гнездо RF Out (высокочастотный выход), АГ- звуковая головка, БВГ- блок вращающихся головок, БР- блок радиоприема, ВГ1 и ВГ2- видеоголовки, ГСП- генератор стирания и подмагничивания (генератор высокой частоты), ЛПМ- лентопротяжный механизм, МЛ- магнитная лента, РП- радиопередающее устройство СГ- стирающая головка звуковой дорожки, ЭК- электронный коммутатор.
Несмотря на разнообразие типов видеомагнитофонов, по принципу построения это в основном двухголовочные несегментированные аппараты, в которых каждая головка записывает отдельное поле.
Есть и более качественные четырехдорожечные аппараты. Общим у всех аппаратов является и то, что на ленте располагается одна (или несколько) звуковая дорожка и одна дорожка сигналов управления. Эти дорожки во всех системах находятся по краям ленты, их магнитная ориентация совпадает с продольной осью ленты.
Барабан видеоголовок – барабан в лентопротяжном тракте диаметром 30-110 мм с двумя или большим количеством вращающихся магнитных головок (рис.5.35,а). Магнитная лента транспортируется наклонно относительно плоскости вращения головок, что обеспечивает получение наклонно-строчной записи. Ось вращения барабана головок наклонена к плоскости движения ленты так, что видеоголовки записывают на ленте наклонные дорожки (рис.5.35,б). Для стабильной работы видеомагнитофона конструкция лентопротяжного механизма и особенно барабана видеоголовок делается высокоточной (прецизионной).

Рис. 5.35. Барабан видеоголовок (а) и структура записи на видеоленте (б)
Обычно барабан содержит две видеоголовки, расположенные относительно друг друга со сдвигом на 1800. Барабан совершает 25 об/сек, при этом обе видеоголовки записывают 50 дорожек, на каждой из которых - одно поле телевизионного изображения (т.е. в секунду записывается 25 кадров).
Когда одна видеоголовка заканчивает путь на ленте, записав 312.5 строк (первое поле), другая заходит на ленту и записывает еще 312,5 строк (второе поле), располагающихся на изображении между строками первого поля, образуя полный кадр. За счет вращения головок скорость записи намного выше скорости транспортировки ленты, что и обеспечивает широкополосность видеотракта. Частично это достигается и за счет улучшения качества магнитных видеолент.
Существует несколько форматов записи видеоинформации. Формат записи - это упорядоченное расположение на поверхности ленты строчек и дорожек, намагниченных под действием разнообразных сигналов. Указание формата записи и описание его параметров дает однозначное указание, каким образом производится запись и воспроизведение информации.
Запись звука в видеомагнитофонах популярных форматов (VHS и т.п.) осуществляется неподвижными магнитными головками по краю ленты, по другому краю ленты специальной магнитной головкой записывается сигнал управления.
Высокочастотный тракт (радиоканал) видеомагнитофона (рис.5.32) ничем не отличается от соответствующего устройства телевизионного приемника. С антенного входа (точка 1 рис.5.29), который обозначается обычно RF IN (высокочастотный вход) или ANTENNA IN (антенный вход), телевизионный радиочастотный сигнал поступает на вход блока радиоканала. В этом блоке происходит усиление радиосигнала и его преобразования (на рис.5.32 звуковой канал изображен пунктиром).
Назначение электронного коммутатора 1 и соединенных с ним гнезд аналогично назначению электронного коммутатора телевизора. Электронный коммутатор 2 выполняет необходимые переключения, связанные с выбранным режимом работы видеомагнитофона (запись или воспроизведение). Дело в том, что как звуковая (АГ), так и видеоголовки (ВГ1 и ВГ2) являются универсальными, т.е. используются в режиме записи и воспроизведения.
Радиопередающее устройство преобразует поступающие на него видео - и аудиосигналы и формирует высокочастотный сигнал, соответствующий одному из каналов телевизионного дециметрового диапазона (гнездо 6 на рис.5.32).

Рис. 5.36. Видеомагнитофон HV MX100 фирмы Aiwa со стереофоническим звуковым трактом и пультом дистанционного управления
В настоящее время рынок теле- и видеоаппаратуры насыщен изделиями самых различных фирм. Устройство и приемы работы с аппаратурой примерно одинаковы, в любом случае, освоив работу с одним из них, несложно освоить и другой.
